臭氧法工艺在糖厂的应用
臭氧法工艺在糖厂的应用
许 林,胡海波,姚志敏,谭玉炼,梁锦朋
(中国轻工业广州工程有限公司,广东广州 510180)
摘 要:由甘蔗生产耕地白砂糖通常采用碳酸法及亚硫酸法,而这2种方法均存在一定的弊端。臭氧作为一种清洁的氧化剂应用于制糖工艺,既能达到预期的脱色要求,更不会产生有毒化学物残留,是制糖行业一种可发展的生态环保技术。本文叙述了臭氧法制糖的工艺原理和工艺过程,并介绍了一套典型的臭氧发生装置,为糖厂应用臭氧法技术生产耕地白砂糖提供参考。
关键词: 臭氧;生态技术;制糖工艺;高质量白砂糖
中图分类号:TS244.2 文献标识码:B 文章编号:1005-9695(2013)01-0047-05
Application of Ozone Processing in Sugar Mills
XU Lin, HU Hai-bo,YAO Zhi-min,TAN Yu-lian, LIANG Jin-peng
(China Gde Engineering Co., Ltd.Guangzhou 510180)
Abstract: The production of plantation white sugar usually come from the method of carbonation or sulfitation.However, both methods have disadvantages, more or less. As a kind of the cleanest oxidizer, ozone is a gooddecolorant to achieve the desired decolorizing requirements in sugar processing. Even more, it is a kind ofecological and environmental technology, with no poisonous chemical residues produced. In This paper, itdescribed the principle and steps on application of ozone in sugar processing, and also introduced a typicalozone generator, in order to provide a reference process for sugar mills.
Keywords: Ozone; Ecological technology; Sugar processing; High-quality white sugar
0前言
目前国际上通用的生产耕地白砂糖的方法有亚硫酸法及碳酸法,无论是亚硫酸法或者碳酸法均存在或多或少不足之处;亚硫酸法中SO作为澄清剂的加入,导致成品糖中有硫的残留,对高端客户来说存在一定的使用局限性;而碳酸法需大量的石灰石,并且产生大量的强碱性滤泥难以处理,不利于生态环保:这也就导致目前国际上通常采用两步法生产高品质糖的原因。但两步法的生产流程过长,使用设备过多,能耗高,臭氧法的出现可以解决上述 2种生产工艺存在的弊端。
以臭氧作为氧化剂替代 SO2,不仅降低了产品的生产成本,而且还降低了中间制品、原辅材料的成本如储存、运输、化学品的配置,并保证了食品卫生的安全以及减少对设备、管道的腐蚀,更重要的是提高了白砂糖产品质量,同时也提高了最终糖蜜的产酒率,同时该技术是一种生态环保技术。
1工艺艺绍
1.1工原理
甘蔗中含有的色素主要有脂溶性和水性2大类:脂溶性色素与蔗汁中的类脂物共存,基本不溶于水,但大部分可在加灰加热时除去;水溶性色素主要是各种多酚类和胺类物质,他们是使白糖或者其它糖品带色的主要原因!
多酚类色素的颜色是通过一个关于细胞的光子束的作用引起一种可见感知。颜色可以通过色环表现出来,一个色环是以圆形代表一个可见光谱的方式,颜色按频谱在一个圆圈中排成一串。
臭氧对于多酚类色素组成元素的氧化作用打破了色环,使之前可见的颜色被消除,即色环被打破,颜色消失了。有一些氧化剂的氧化能力较差,在一定时间段内可消除颜色,但经过一段时间后,颜色又部分或完全重现。但臭氧对蔗糖颜色组成元素的氧化是永久性的,双连接的色环被打破,且按这种破坏方式,颜色不会再现[2]。
其对多酚类色素的作用原理如下:

故臭氧氧化作用相对于亚硫酸法和碳酸法的脱色作用更为彻底
1.2工艺过程
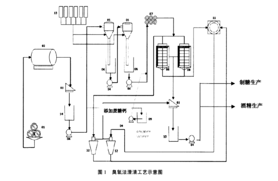
臭氧法澄清工艺图如图1所示

01-压榨机;02-滚简筛;03-曲筛;04-泵:05-臭氧混合器;6-臭氧接触池;07-加热器;08-沉淀池;
09-蔗糖钙贮箱;10-清汁箱;11-泥汁过滤;12-滤汁处理;13-臭氧发生器;14-混合汁贮箱。
从上述工艺示意图可以看出,臭氧法与亚硫酸法在生产工艺相似,主要差别在于臭氧处理部分,臭氧混合器替代亚硫酸法的中和器。采用亚硫酸法的糖厂可以通过改造、替换中和器改成臭氧法,图2、图 3 是中和器改造成臭氧混合器的示意图。


亚硫酸法工艺中,硫熏中和器蔗汁通常只经过次硫熏中和反应,而臭氧法工艺中蔗汁则需要进行2级反应,混合汁送到1号臭氧混合器,经臭氧接触池反应混合一段时间后再泵送到2号臭氧混合器,在2号臭氧混合器进行增压及补充臭氧;臭氧接触池反应停留大约为15 min,因此2个臭氧接触池均需考虑15 min 的生产能力。臭氧接触后的汁加入蔗糖钙进行反应调节 pH7~7.2后经加热送入沉淀池进行沉淀处理,其余流程与亚硫酸法一致。
在本流程中,采用蔗糖钙替代石灰乳来调节 pH值,从而使在线 pH 的控制成为可能,蔗糖钙由糖浆与石灰乳按 1:4 的比例配制而成。
1.3臭氧的产生
图 4 是一套典型的臭氧发生装置[3]
与典型的臭氧发生系统相比,用于臭氧法制糖的臭氧制备设备具有一定的特殊性,从该臭氧发生器出来的气体是臭氧和氯气的混合气体,氯的存在对于臭氧法制糖非常必要,这样才不会使蔗糖分子被氧化。
臭氧、氯气混合气体产自臭氧发生器及分子筛设备,空气由 78%的氮气、21%的氧气和约1%的氟气组成,通过分子筛将氧气和气按比例分开,将氮气释放到大气,接着通过臭氧发生器以高压放电运作,将氧分子的 2个原子分开,并与氧分子结合转化成臭氧,在这个过程中需要电解催化剂。

2臭氧化设备的配置
臭氧法制糖所需的臭氧化系统需配置的设备如下:
(1)螺杆式无油空压机。
(2)压缩空气冷冻干燥机。
(3)压缩空气贮罐。
(4)臭氧发生器,用于生产浓度为 600 ppm 的臭氧混合气体。
(5)氧浓缩设备:混合分子筛(将氧及气按磺)的购买、物流及储存成本。比例分开)。
(6)臭氧及气储罐
(7)臭氧混合器。
3臭氧法制糖的效果
臭氧法制糖已经在欧洲及南美部分国家运用于实际糖厂生产中,并且产生了良好的效果。臭氧法的运用还可增大最终糖蜜生产酒精的产率,理论上每吨糖蜜相比亚硫酸法可多生产出14L酒精。
臭氧法典型运行效果如下所示:
(1) 臭氧作用生产所需能耗:吨蔗耗电 0.5kW·h。
(2)节约了 100%生产蔗糖所需的澄清剂(硫(3)节约了 50%的石灰(CaO)的消耗。
(4)节约了100%的蒸发工序所需的抗垢剂,使蒸发效率更高。
(5) 蔗汁或最终糖蜜生产酒精,可节约 100%蒸留过程中抗垢化学剂的使用。
(6)节约了酒精发酵过程中硫酸的消耗,臭氧的杀菌作用使得发酵进料汁免于细菌的污染
(7)与亚硫酸法最终糖蜜相比,臭氧法生产由于不使用 SO,及石灰乳,可使酒精产品产量增加,不可发酵的还原糖减少,通常产量增加 4.87%(约每吨糖蜜可多产 14L酒精)。
4结论
总而言之,随着国民生活水平不断提高,对食品安全也越来越重视,对于砂糖中的硫的残留量要求也越来越高,这就需要我们不断开发新的制糖工艺及技术,以符合日益提高的生态、环保的要求。臭氧法制糖就是这样一种生态技术,它也将成为除亚硫酸法、碳酸法之外的一种重要的白砂糖生产技术。
参考文献
[1] 霍汉镇现代制糖化学与工艺学[M]. 北京:化工出版社,2008:98-105.
[2] SB Davis, M Moodley, I Singh et al. Use of ozone forcolor removal at Malelane refinery[J]. Process SouthAfrica Sugar Ass,1998,72: 255-260.
[3Madho S,SB Davis. Review of proven technologiesavaible for the reduction of raw sugar color[J]. ProcessSouth Africa Sugar Ass,2008,81: 165-183.
(本篇责任编校:朱涤荃)
转载文章如有侵权请联系我们立即删除
下一篇 : 臭氧发生器在葡萄酒行业上的应用
